Меню

PR1500s

Фазовый регулятор мощности PR1500s

Фазовый регулятор мощности предназначен для управления мощностью в активных и активно-индуктивных нагрузках: нагреватели, лампы накаливания, коллекторные электродвигатели.

Рекомендации по применению и эксплуатации

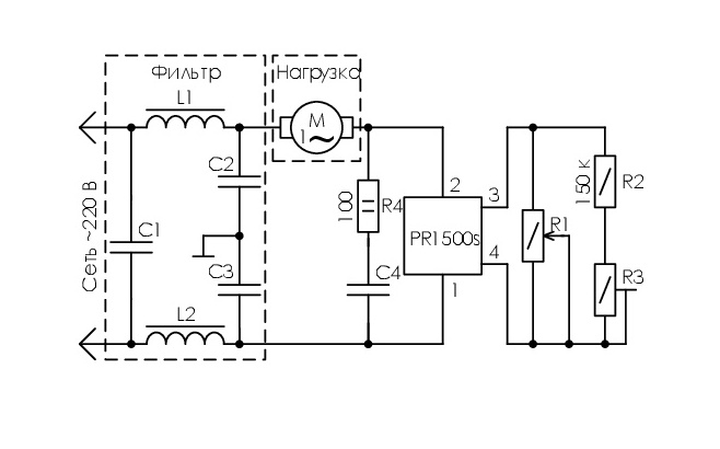
  1. Нагрузка может быть подсоединена ко 2-му или 1-му выводу ФРМ.
  2. Для снижения теплового сопротивления при установке ФРМ на теплоотвод (радиатор) рекомендуется использовать теплопроводящую пасту КПТ-8 или аналогичную. Выбор теплоотвода рекомендуется проводить с учетом условий теплообмена, тока нагрузки и значения предельной рабочей температуры корпуса.
  3. Допускается работа ФРМ без теплоотвода при токе нагрузки не более 2А.
  4. Рекомендуемое значение сопротивления внешнего регулирующего резистора R1 = (700-1200) кОм/ 0,25Вт.
  5. Для настройки минимальной мощности в нагрузке рекомендуется применять последовательно соединенные добавочный резистор R2=150 кОм/0,25 Вт и подстроечный резистор R3=(100-300)кОм/0,25 Вт, подключаемые параллельно регулирующему резистору (см. схемы подключения).
  6. Для устойчивой работы ФРМ при индуктивной нагрузке (cos φ<0,8) рекомендуется параллельно выводам 1 - 2 ФРМ подключать последовательную RC-цепочку. Типовые значения компонентов RC – цепочки 100нФ (400В) и 100 Ом (2Вт). Рекомендуется также подключать параллельно указанной цепочке ограничитель напряжения (варистор или ограничительный диод) с напряжением защиты 380-420 В.
  7. Конфигурация выводов позволяет использовать разъем типа Faston 2,8х0,5 или пайку для присоединения выводов.
  8. Пайка выводов припоем ПОС-61, температура пайки 260±5 ºС, продолжительность пайки не более 6 с, расстояние от места лужения до корпуса (по длине выводов) не менее 3мм.
  9. Не допускается подключение к ФРМ емкостной нагрузки.
  10. Изгиб выводов не допускается.
Запись при заказе
ФРМ PR 1500s PLDX 3020PR00.00 ТУ
изготавливается по
PLDX 3015PR00.00 и PLDX 3020PR00.00
вид климатического исполнения
УХЛ2.1
Характеристика
Тиристорные фазовые регуляторы мощности (ФРМ) применяются для регулировки: скорости вращения коллекторных электродвигателей электроприборов и инструмента, температуры электронагревательных приборов, яркости осветительных ламп накаливания.
Масса, г
17
Характеристики